AMC1311BDWVR是一款隔离式精密放大器,此放大器的输出与输入电路由抗电磁干扰性能极强的电容隔离层隔开.该隔离栅经认证可提供高达 5kVRMS 的增强型电隔离,符合 DIN EN IEC 60747-17 (VDE 0884-17) 和 UL1577 标准,并且可支持高达 1500VRMS 的工作电压.
该隔离层可将系统中以不同共模电压电平运行的各器件隔开,防止高电压冲击导致低压侧器件电气损坏或对操作员造成伤害.
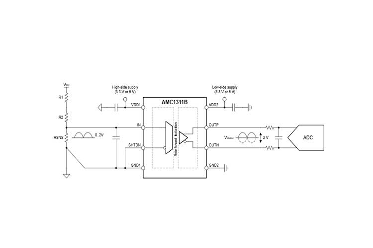
AMC1311BDWVR的高阻抗输入针对与高阻抗电阻分压器或任何其他高阻抗电压信号源的连接进行了优化.出色的直流精度和低温漂支持在闭环系统中进行精确的隔离式电压检测和控制.集成的高侧电源电压缺失检测功能可简化系统级设计和诊断.
AMC1311BDWVR提供两种性能级别选项: AMC1311B 的额定工业工作温度范围为 –55°C 至 +125°C, AMC1311 为 –40°C 至 +125°C.

特性
针对隔离式电压测量优化了 2V 高阻抗输入电压范围
固定增益:1
低直流误差:
AMC1311:
失调电压误差:±9.9mV(最大值)
温漂±20µV/°C(典型值)
增益误差:±1%(最大值)
增益漂移:±30ppm/°C(典型值)
AMC1311B:
失调电压误差:±1.5mV(最大值)
温漂±10µV/°C(最大值)
增益误差:±0.2%(最大值)
增益漂移:±40ppm/°C(最大值)
非线性度:0.04%(最大值)
高侧 3.3V 工作电压 ( AMC1311B)
高 CMTI:100kV/µs(最小值)( AMC1311B)
高侧电源缺失指示
安全相关认证:
符合 DIN EN IEC 60747-17 (VDE 0884-17) 标准的 7000VPK 增强型隔离
符合 UL1577 标准且长达 1 分钟的 5000VRMS 隔离
针对更大工业温度范围进行了全面优化: –40°C 至 +125°C