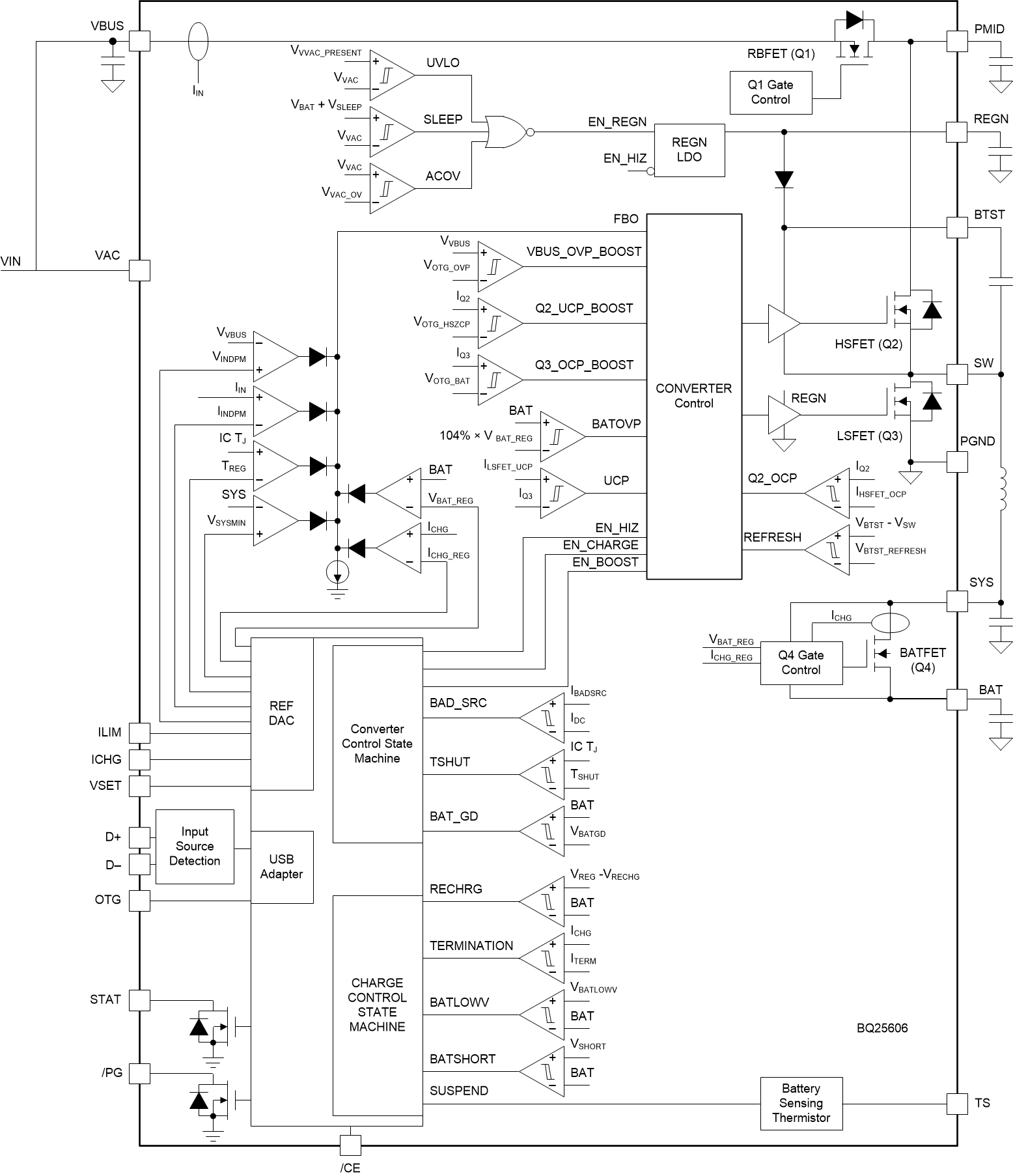
BQ25606RGER是高度集成的 独立 3.0A 开关模式电池充电管理和系统电源路径管理器件,适用于单节锂离子和锂聚合物电池.该解决方案在系统和电池之间高度集成输入反向阻断 FET(RBFET,Q1)\高侧开关 FET(HSFET,Q2)\低侧开关 FET(LSFET,Q3)以及电池 FET(BATFET,Q4).其低阻抗电源路径对开关模式运行效率进行了优化\缩短了电池充电时间并延长了放电阶段的电池使用寿命.
BQ25606RGER可为 独立充电器和便携式设备提供快速充电功能和高输入电压支持.其输入电压和电流调节可以为电池提供最大的充电功率.它还集成了自举二极管以进行高侧栅极驱动,从而简化系统设计.
该器件支持多种输入源,包括标准 USB 主机端口\USB 充电端口以及兼容 USB 的高电压适配器. 该器件根据内置 USB 接口设置默认输入电流限值.该器件符合 USB 2.0 和 USB 3.0 电源规范,具有输入电流和电压调节功能. 当内置 USB 接口确定输入适配器未知时,该器件的输入电流限值由 ILIM 引脚设置电阻器值决定.该器件还具有高达 1.2A 的恒定电流限制能力,能够为 VBUS 提供 5.15V 的电压,符合 USB On-the-Go (OTG) 运行功率额定值规范.
电源路径管理将系统电压调节至稍高于电池电压的水平,但是不会下降至 3.5V 最小系统电压以下.借助于这个特性,即使在电池电量完全耗尽或者电池被拆除时,系统也能保持运行.当达到输入电流限值或电压限值时,电源路径管理自动将充电电流减少.随着系统负载持续增加,电源路径将使电池放电,直到满足系统电源需求.该补充模式可防止输入源过载.
此器件在无需软件控制情况下启动并完成一个充电周期.它检测电池电压并通过三个阶段为电池充电:预充电\恒定电流和恒定电压.在充电周期的末尾,当充电电流低于预设限值并且电池电压高于再充电阈值时,充电器自动终止.如果已完全充电的电池降至再充电阈值以下,则充电器自动启动另一个充电周期.
此充电器提供针对电池充电和系统运行的多种安全特性,其中包括电池负温度系数热敏电阻监视\充电安全性计时器和过压/过流保护.当结温超过 110°C时,热调节会减小充电电流.STAT 输出报告充电状态和任何故障状况.其他安全特性包括针对充电和升压模式的电池温度感应\热调节和热关断以及输入 UVLO 和过压保护.
该器件采用 24 引脚 4mm x 4mm QFN 封装.

特性
高效 1.5MHz 同步开关模式降压充电器
在 2A 电流(5V 输入)下具有 92% 的充电效率
针对 USB 电压输入 (5V) 进行了优化
支持 USB On-The-Go (OTG)
具有高达 1.2A 输出的升压转换器
在 1A 输出下具有 92% 的升压效率
精确的恒定电流 (CC) 限制
高达 500µF 容性负载的软启动
输出短路保护
单个输入,支持 USB 输入和高电压适配器
支持 3.9V 至 13.5V 输入电压范围,绝对最大输入电压额定值为 22V
通过高达 4.6V 的输入电压限制 (VINDPM) 进行最大功率跟踪
VINDPM 阈值自动跟踪电池电压
自动检测 USB SDP\DCP 以及非标准适配器
高电池放电效率,电池放电 MOSFET 为 19.5mΩ
窄 VDC (NVDC) 电源路径管理
无需电池或深度放电的电池即可瞬时启动
电池充电模式下实现理想的二极管运行
高集成度,包括所有 MOSFET\电流感测和环路补偿
在系统待机电压下具有 58µA 的低电池泄漏电流
高精度
充电电压调节范围为 ±0.5%
±6% 1.2A 和 1.8A 充电电流调节
±5% 0.5A\1.2A 和 1.8A 输入电流调节
安全相关认证:
经 IEC 62368-1 CB 认证